中国石油获得发明专利授权:“柴油机润滑油组合物及其制备方法”
证券之星消息,根据天眼查APP数据显示中国石油(601857)新获得一项发明专利授权,专利名为“柴油机润滑油组合物及其制备方法”,专利申请号为CN202310981166.5,授权日为2025年10月3日。

图片来源于网络,如有侵权,请联系删除
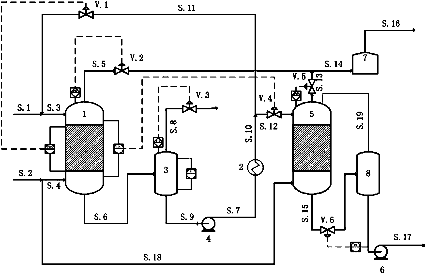
专利摘要:本发明公开了一种柴油机润滑油组合物及其制备方法,按照质量百分比计,由以下组分组成:高温清净剂5.0%~7.5%、双丁二酰亚胺型分散剂2.5%~5.4%、二烷基二硫代磷酸锌抗氧防腐剂0.5%~2.0%、辅助抗氧剂0.5%~1.5%、2,3?二氢?2,2?二甲基?7?苯并呋喃基?甲?N?基氨基甲酸酯0.5%~2.0%、降凝剂0.2%~0.5%、甲基硅油抗泡剂0.0015%~0.0050%,余量为催化加氢基础油,将以上各组分60~70℃下搅拌均匀即可制得润滑油组合物。本发明通过对各种组分进行合理复配,解决了舰船柴油机油分水性、添加剂抗水洗性与清净分散性、抗氧化性、抗磨损性等的互相抑制,大大延长了油品的换油周期。

图片来源于网络,如有侵权,请联系删除
今年以来中国石油新获得专利授权1186个,较去年同期减少了28.3%。结合公司2025年中报财务数据,今年上半年公司在研发方面投入了98.99亿元,同比增2.51%。

图片来源于网络,如有侵权,请联系删除
通过天眼查大数据分析,中国石油天然气股份有限公司共对外投资了1289家企业,参与招投标项目443次;财产线索方面有商标信息107条,专利信息32834条;此外企业还拥有行政许可168个。
数据来源:天眼查APP
以上内容为证券之星据公开信息整理,由AI算法生成(网信算备310104345710301240019号),不构成投资建议。